Mopar owner's club
Le site du club des amateurs de Dodge, Chrysler, Plymouth, DeSoto, Imperial, AMC, Jeep
     
Nous sommes le Mer Oct 15, 2025 11:15 pm

Heures au format UTC + 1 heure




Poster un nouveau sujet Répondre au sujet  [ 15 messages ] 
Auteur Message
 Sujet du message: Ground strap
MessagePosté: Mar Juil 02, 2019 7:24 am 
Hors ligne
Mopar addict
Mopar addict

Enregistré le: Lun Oct 27, 2008 3:14 pm
Messages: 912
Localisation: Suisse
Salut à tous je cherche un schéma de la position exact du ground strap, la tresse qui lie le bloc à la cloison pare-feu, sur ma Challenger 70.
Quelqu'un aurait l'info?
Merci d'avance
Tady


Fichiers joints:
20190701_172944.jpg
20190701_172944.jpg [ 4.4 Mio | Vu 5428 fois ]
Haut
 Profil  
Répondre en citant le message  
 Sujet du message: Re: Ground strap
MessagePosté: Mar Juil 02, 2019 8:22 pm 
Hors ligne
Mopar fan confirmé
Mopar fan confirmé
Avatar de l’utilisateur

Enregistré le: Mer Juil 01, 2009 1:00 pm
Messages: 259
Localisation: Belgique / Nord
Tu es sur que c'est bien la masse du bloc ?
Cela me semble bien faible pour être ça ...

Généralement, le point d'ancrage sur le bloc est à l'avant droit (en regardant le bloc).
Et il faut brancher l'autre extrémité sur un point très conducteur, et pas très éloigné de la batterie.

_________________
1958 Plymouth Belvedere 2-door hardtop (V8 318 2x4-bbl, power steering, power brakes, power windows)
1970 Plymouth Sport Fury 2-door hardtop (V8 383HP 4-bbl, disk brakes, bucket seats, console, power windows)


Haut
 Profil  
Répondre en citant le message  
 Sujet du message: Re: Ground strap
MessagePosté: Mar Juil 02, 2019 10:10 pm 
Hors ligne
Mopar warrior
Mopar warrior
Avatar de l’utilisateur

Enregistré le: Mer Avr 25, 2007 8:28 am
Messages: 2501
Localisation: Pau - 64
Si le - batterie est mis à la masse sur la carrosserie c'est forcément par une grosse tresse ou un gros câble. Pour mettre le bloc à la masse une petite tresse suffit vu qu'il n'a que peu de composants électriques sur le bloc (sonde T° , huile, bobine éventuellement).

Par contre si le - batterie est relié au bloc il faudra en effet une tresse bien plus large pour aller à la carrosserie.

_________________
Phil Courant, Pau (64)
Imperial 1957 Crown convertible / Dodge Monaco wagon 1973 / Mercury 4drHT wagon Voyager 1957
http://www.ch300imp.com/
http://www.amerisud.fr/


Haut
 Profil  
Répondre en citant le message  
 Sujet du message: Re: Ground strap
MessagePosté: Mer Juil 03, 2019 8:11 am 
Hors ligne
Mopar fan confirmé
Mopar fan confirmé
Avatar de l’utilisateur

Enregistré le: Dim Mar 29, 2015 7:22 pm
Messages: 401
Localisation: Longpont sur Orge
Bonjour,

Cela m'étonne, il y a le démarreur qui tire du courant et là il faut une grosse section pour amener le moins sur le bloc. Dans mon cas, j'ai un gros cable qui va directement du - de la batterie au bloc. Donc je dois avoir une tresse un peu comme ta photo entre le bloc et la carrosserie.

A+

_________________
Plymouth Fury 1964 318 4 portes Hardtop. ex daily car: 67000km en 6 ans.
Plymouth Fury 1964 318 2 portes Hardtop new daily car....


Haut
 Profil  
Répondre en citant le message  
 Sujet du message: Re: Ground strap
MessagePosté: Mer Juil 03, 2019 9:01 am 
Hors ligne
Mopar warrior
Mopar warrior
Avatar de l’utilisateur

Enregistré le: Mer Avr 25, 2007 8:28 am
Messages: 2501
Localisation: Pau - 64
Arf en effet j'avais oublié le démarreur :oops: ...

_________________
Phil Courant, Pau (64)
Imperial 1957 Crown convertible / Dodge Monaco wagon 1973 / Mercury 4drHT wagon Voyager 1957
http://www.ch300imp.com/
http://www.amerisud.fr/


Haut
 Profil  
Répondre en citant le message  
 Sujet du message: Re: Ground strap
MessagePosté: Mer Juil 03, 2019 10:31 am 
Hors ligne
Mopar addict
Mopar addict

Enregistré le: Lun Oct 27, 2008 3:14 pm
Messages: 912
Localisation: Suisse
Merci pour vos réponses :) . J'ai aussi le - fixé au bloc, et cette tresse était bien destinée à ma voiture d'après le site sur lequel je l'avais achetée, je cherche le plan d'origine pour la poser juste, comme celui-ci, mais là c'est du GM


Fichiers joints:
20190703_112656.jpg
20190703_112656.jpg [ 8.87 Mio | Vu 5386 fois ]
Haut
 Profil  
Répondre en citant le message  
 Sujet du message: Re: Ground strap
MessagePosté: Mer Juil 03, 2019 3:48 pm 
Hors ligne
Mopar addict confirmé
Mopar addict confirmé
Avatar de l’utilisateur

Enregistré le: Lun Avr 30, 2007 8:55 am
Messages: 1846
Localisation: AUBENAS
Sur mon small bloc, j'avais raccordé une tresse moyenne de diam 6 de mémoire, de l'arrière du bloc ( coté passager ) à a cloison pare feu.........regarde sur my mopar le dodge 1970 service manual si il n'y a pas une photo

_________________
BARRACUDA 1968 F/B 340S
BARRACUDA 1968 HT 170 ci


Haut
 Profil  
Répondre en citant le message  
 Sujet du message: Re: Ground strap
MessagePosté: Jeu Juil 04, 2019 5:01 am 
Hors ligne
Mopar addict confirmé
Mopar addict confirmé
Avatar de l’utilisateur

Enregistré le: Sam Mar 23, 2013 10:08 am
Messages: 1260
Localisation: Originaire de Metz (57). Réside à Mayotte (976)
Un lien qui peut t'aider éventuellement sur For B Bodies Only:

https://www.forbbodiesonly.com/moparfor ... 928/page-2

Sur les Charger les avis sont partagés quant à la présence d'origine de ce strap.

Pour les partisans du ground strap, il semblerait qu'il soit fixé à la cloison pare-feu soit près du régulateur de tension soit carrément fixé sur l'on des boulons de fixation du régulateur.
Fichier(s) joint(s):
index 516255-64228e9f4e88a262f54cdcaaeb1df44f.jpg
index 516255-64228e9f4e88a262f54cdcaaeb1df44f.jpg [ 29.81 Kio | Vu 5365 fois ]

Fichier(s) joint(s):
index DSC04781.JPG
index DSC04781.JPG [ 105.09 Kio | Vu 5365 fois ]


Au niveau du bloc ce serait sur la valley pan côté passager, prés de la cloison pare-feu.
Fichier(s) joint(s):
index_php_action=dlattach;topic=101979.jpg
index_php_action=dlattach;topic=101979.jpg [ 107.82 Kio | Vu 5365 fois ]


Mais en préalable il faudrait être sûr de sa présence sur les Ebody de 1970. Comme le dit Vincent, il y a une séance d'épluchage des Dodge Body Service Manual et Chassis Service Manual à prévoir.


Haut
 Profil  
Répondre en citant le message  
 Sujet du message: Re: Ground strap
MessagePosté: Jeu Juil 04, 2019 9:33 am 
Hors ligne
Mopar addict
Mopar addict

Enregistré le: Lun Oct 27, 2008 3:14 pm
Messages: 912
Localisation: Suisse
Merci, oui mais je n'ai aucun manuel, bah je vais la mettre sur une vis du boitier ecu, mais j'ai en tête un schéma, je sais plus ou j'ai vu ça tant pis :lol:

Je crois qu'au démontage j'avais bien tout noté, elle n'était plus là, mais il y avait encore la cosse fixée sur un boulon de fixation bloc-boite...


Haut
 Profil  
Répondre en citant le message  
 Sujet du message: Re: Ground strap
MessagePosté: Jeu Juil 04, 2019 4:16 pm 
Hors ligne
Mopar addict confirmé
Mopar addict confirmé
Avatar de l’utilisateur

Enregistré le: Sam Mar 23, 2013 10:08 am
Messages: 1260
Localisation: Originaire de Metz (57). Réside à Mayotte (976)
Pour les manuels tu as: "Mymopar"
Rubrique: "Tools/reference"
Sous rubriques: "Service Manuals", "Parts Manuals", "Wiring/Electrical diagrams"

A télécharger absolument!!


Haut
 Profil  
Répondre en citant le message  
 Sujet du message: Re: Ground strap
MessagePosté: Jeu Juil 04, 2019 5:26 pm 
Hors ligne
Mopar warrior
Mopar warrior
Avatar de l’utilisateur

Enregistré le: Mer Avr 25, 2007 8:28 am
Messages: 2501
Localisation: Pau - 64
Ce qu'il faudrait c'est un "assembly instruction manual" comme par exemple pour une Camaro 70 : https://www.themotorbookstore.com/1970- ... anual.html
Mais est ce que ça existe chez MoPar ?

Image

_________________
Phil Courant, Pau (64)
Imperial 1957 Crown convertible / Dodge Monaco wagon 1973 / Mercury 4drHT wagon Voyager 1957
http://www.ch300imp.com/
http://www.amerisud.fr/


Haut
 Profil  
Répondre en citant le message  
 Sujet du message: Re: Ground strap
MessagePosté: Ven Juil 05, 2019 9:17 am 
Hors ligne
Mopar fan confirmé
Mopar fan confirmé

Enregistré le: Jeu Aoû 25, 2016 6:20 pm
Messages: 368
Sur les challengers, je crois que le ground strap se situe sur la cloison du radiateur à coté de la batterie. Elle se fixe sur le neg Batterie/cable qui relis le bloc.

_________________
Challenger!!!


Haut
 Profil  
Répondre en citant le message  
 Sujet du message: Re: Ground strap
MessagePosté: Sam Juil 06, 2019 5:54 am 
Hors ligne
Mopar addict confirmé
Mopar addict confirmé
Avatar de l’utilisateur

Enregistré le: Lun Avr 30, 2007 8:55 am
Messages: 1846
Localisation: AUBENAS
Charger976 a écrit:
Pour les manuels tu as: "Mymopar"
Rubrique: "Tools/reference"
Sous rubriques: "Service Manuals", "Parts Manuals", "Wiring/Electrical diagrams"

A télécharger absolument!!

C'est GRATUIT en plus

_________________
BARRACUDA 1968 F/B 340S
BARRACUDA 1968 HT 170 ci


Haut
 Profil  
Répondre en citant le message  
 Sujet du message: Re: Ground strap
MessagePosté: Sam Juil 06, 2019 7:38 am 
Hors ligne
Mopar addict confirmé
Mopar addict confirmé
Avatar de l’utilisateur

Enregistré le: Lun Avr 30, 2007 8:55 am
Messages: 1846
Localisation: AUBENAS
Je viens de télécharger le service manual, j'ai regardé vite fait les 500 1ere page sur 800, j'ai rien vu.................sur https://www.forebodiesonly.com/forum/ tu devrais poser la question si tu es pointilleux pour le positionnement

_________________
BARRACUDA 1968 F/B 340S
BARRACUDA 1968 HT 170 ci


Haut
 Profil  
Répondre en citant le message  
 Sujet du message: Re: Ground strap
MessagePosté: Sam Juil 06, 2019 8:04 am 
Hors ligne
Mopar fan confirmé
Mopar fan confirmé

Enregistré le: Jeu Aoû 25, 2016 6:20 pm
Messages: 368
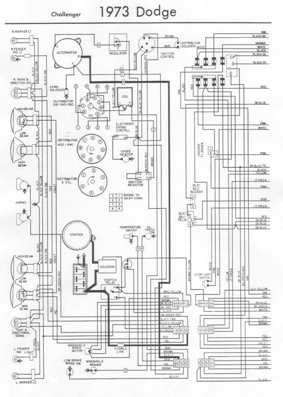
Desmo a écrit:
Sur les challengers, je crois que le ground strap se situe sur la cloison du radiateur à coté de la batterie. Elle se fixe sur le neg Batterie/cable qui relis le bloc.


Je vais m'auto citer, mais le schéma confirme ce que je pensais, on voit bien les deux masses partir de la batterie, la grosse vers le block et le ground strap sur la cloison du radia.
une rapide recherche sur google le confirme


Fichiers joints:
73ChallengerA.JPG
73ChallengerA.JPG [ 571.1 Kio | Vu 5283 fois ]

_________________
Challenger!!!
Haut
 Profil  
Répondre en citant le message  
Afficher les messages postés depuis:  Trier par  
Poster un nouveau sujet Répondre au sujet  [ 15 messages ] 

Heures au format UTC + 1 heure


Qui est en ligne

Utilisateurs parcourant ce forum : Aucun utilisateur enregistré et 7 invités


Vous ne pouvez pas poster de nouveaux sujets
Vous ne pouvez pas répondre aux sujets
Vous ne pouvez pas modifier vos messages
Vous ne pouvez pas supprimer vos messages
Vous ne pouvez pas joindre des fichiers

Rechercher:
Aller à:  
cron
Développé par phpBB® Forum Software © phpBB Group
Traduit par phpBB-fr.com