Ground strap
Ground strap
Salut à tous je cherche un schéma de la position exact du ground strap, la tresse qui lie le bloc à la cloison pare-feu, sur ma Challenger 70.
Quelqu'un aurait l'info?
Merci d'avance
Tady
Quelqu'un aurait l'info?
Merci d'avance
Tady
- Chrome58
- Mopar fan confirmé

- Messages : 258
- Inscription : 01 juil. 2009, 14:00
- Localisation : Belgique / Nord
Re: Ground strap
Tu es sur que c'est bien la masse du bloc ?
Cela me semble bien faible pour être ça ...
Généralement, le point d'ancrage sur le bloc est à l'avant droit (en regardant le bloc).
Et il faut brancher l'autre extrémité sur un point très conducteur, et pas très éloigné de la batterie.
Cela me semble bien faible pour être ça ...
Généralement, le point d'ancrage sur le bloc est à l'avant droit (en regardant le bloc).
Et il faut brancher l'autre extrémité sur un point très conducteur, et pas très éloigné de la batterie.
1958 Plymouth Belvedere 2-door hardtop (V8 318 2x4-bbl, power steering, power brakes, power windows)
1970 Plymouth Sport Fury 2-door hardtop (V8 383HP 4-bbl, disk brakes, bucket seats, console, power windows)
1970 Plymouth Sport Fury 2-door hardtop (V8 383HP 4-bbl, disk brakes, bucket seats, console, power windows)
- phil64
- Mopar warrior

- Messages : 2431
- Inscription : 25 avr. 2007, 09:28
- Localisation : Pau - 64
- Contact :
Re: Ground strap
Si le - batterie est mis à la masse sur la carrosserie c'est forcément par une grosse tresse ou un gros câble. Pour mettre le bloc à la masse une petite tresse suffit vu qu'il n'a que peu de composants électriques sur le bloc (sonde T° , huile, bobine éventuellement).
Par contre si le - batterie est relié au bloc il faudra en effet une tresse bien plus large pour aller à la carrosserie.
Par contre si le - batterie est relié au bloc il faudra en effet une tresse bien plus large pour aller à la carrosserie.
Phil Courant, Pau (64)
Imperial 1957 Crown convertible / Dodge Monaco wagon 1973 / Mercury 4drHT wagon Voyager 1957
http://www.ch300imp.com/
http://www.amerisud.fr/
Imperial 1957 Crown convertible / Dodge Monaco wagon 1973 / Mercury 4drHT wagon Voyager 1957
http://www.ch300imp.com/
http://www.amerisud.fr/
- g80panthera
- Mopar fan confirmé

- Messages : 389
- Inscription : 29 mars 2015, 20:22
- Localisation : Longpont sur Orge
- Contact :
Re: Ground strap
Bonjour,
Cela m'étonne, il y a le démarreur qui tire du courant et là il faut une grosse section pour amener le moins sur le bloc. Dans mon cas, j'ai un gros cable qui va directement du - de la batterie au bloc. Donc je dois avoir une tresse un peu comme ta photo entre le bloc et la carrosserie.
A+
Cela m'étonne, il y a le démarreur qui tire du courant et là il faut une grosse section pour amener le moins sur le bloc. Dans mon cas, j'ai un gros cable qui va directement du - de la batterie au bloc. Donc je dois avoir une tresse un peu comme ta photo entre le bloc et la carrosserie.
A+
Plymouth Fury 1964 318 4 portes Hardtop. ex daily car: 67000km en 6 ans.
Plymouth Fury 1964 318 2 portes Hardtop new daily car....
Plymouth Fury 1964 318 2 portes Hardtop new daily car....
- phil64
- Mopar warrior

- Messages : 2431
- Inscription : 25 avr. 2007, 09:28
- Localisation : Pau - 64
- Contact :
Re: Ground strap
Arf en effet j'avais oublié le démarreur
...
Phil Courant, Pau (64)
Imperial 1957 Crown convertible / Dodge Monaco wagon 1973 / Mercury 4drHT wagon Voyager 1957
http://www.ch300imp.com/
http://www.amerisud.fr/
Imperial 1957 Crown convertible / Dodge Monaco wagon 1973 / Mercury 4drHT wagon Voyager 1957
http://www.ch300imp.com/
http://www.amerisud.fr/
Re: Ground strap
Merci pour vos réponses
. J'ai aussi le - fixé au bloc, et cette tresse était bien destinée à ma voiture d'après le site sur lequel je l'avais achetée, je cherche le plan d'origine pour la poser juste, comme celui-ci, mais là c'est du GM
- VINCENT
- Mopar addict confirmé

- Messages : 1775
- Inscription : 30 avr. 2007, 09:55
- Localisation : AUBENAS
Re: Ground strap
Sur mon small bloc, j'avais raccordé une tresse moyenne de diam 6 de mémoire, de l'arrière du bloc ( coté passager ) à a cloison pare feu.........regarde sur my mopar le dodge 1970 service manual si il n'y a pas une photo
BARRACUDA 1968 F/B 340S
BARRACUDA 1968 HT 170 ci
BARRACUDA 1968 HT 170 ci
- Charger976
- Mopar addict confirmé

- Messages : 1271
- Inscription : 23 mars 2013, 10:08
- Localisation : Originaire de Metz (57). Réside à Mayotte (976)
Re: Ground strap
Un lien qui peut t'aider éventuellement sur For B Bodies Only:
https://www.forbbodiesonly.com/moparfor ... 928/page-2
Sur les Charger les avis sont partagés quant à la présence d'origine de ce strap.
Pour les partisans du ground strap, il semblerait qu'il soit fixé à la cloison pare-feu soit près du régulateur de tension soit carrément fixé sur l'on des boulons de fixation du régulateur. Au niveau du bloc ce serait sur la valley pan côté passager, prés de la cloison pare-feu. Mais en préalable il faudrait être sûr de sa présence sur les Ebody de 1970. Comme le dit Vincent, il y a une séance d'épluchage des Dodge Body Service Manual et Chassis Service Manual à prévoir.
https://www.forbbodiesonly.com/moparfor ... 928/page-2
Sur les Charger les avis sont partagés quant à la présence d'origine de ce strap.
Pour les partisans du ground strap, il semblerait qu'il soit fixé à la cloison pare-feu soit près du régulateur de tension soit carrément fixé sur l'on des boulons de fixation du régulateur. Au niveau du bloc ce serait sur la valley pan côté passager, prés de la cloison pare-feu. Mais en préalable il faudrait être sûr de sa présence sur les Ebody de 1970. Comme le dit Vincent, il y a une séance d'épluchage des Dodge Body Service Manual et Chassis Service Manual à prévoir.
Re: Ground strap
Merci, oui mais je n'ai aucun manuel, bah je vais la mettre sur une vis du boitier ecu, mais j'ai en tête un schéma, je sais plus ou j'ai vu ça tant pis
Je crois qu'au démontage j'avais bien tout noté, elle n'était plus là, mais il y avait encore la cosse fixée sur un boulon de fixation bloc-boite...
Je crois qu'au démontage j'avais bien tout noté, elle n'était plus là, mais il y avait encore la cosse fixée sur un boulon de fixation bloc-boite...
- Charger976
- Mopar addict confirmé

- Messages : 1271
- Inscription : 23 mars 2013, 10:08
- Localisation : Originaire de Metz (57). Réside à Mayotte (976)
Re: Ground strap
Pour les manuels tu as: "Mymopar"
Rubrique: "Tools/reference"
Sous rubriques: "Service Manuals", "Parts Manuals", "Wiring/Electrical diagrams"
A télécharger absolument!!
Rubrique: "Tools/reference"
Sous rubriques: "Service Manuals", "Parts Manuals", "Wiring/Electrical diagrams"
A télécharger absolument!!
- phil64
- Mopar warrior

- Messages : 2431
- Inscription : 25 avr. 2007, 09:28
- Localisation : Pau - 64
- Contact :
Re: Ground strap
Ce qu'il faudrait c'est un "assembly instruction manual" comme par exemple pour une Camaro 70 : https://www.themotorbookstore.com/1970- ... anual.html
Mais est ce que ça existe chez MoPar ?

Mais est ce que ça existe chez MoPar ?

Phil Courant, Pau (64)
Imperial 1957 Crown convertible / Dodge Monaco wagon 1973 / Mercury 4drHT wagon Voyager 1957
http://www.ch300imp.com/
http://www.amerisud.fr/
Imperial 1957 Crown convertible / Dodge Monaco wagon 1973 / Mercury 4drHT wagon Voyager 1957
http://www.ch300imp.com/
http://www.amerisud.fr/
Re: Ground strap
Sur les challengers, je crois que le ground strap se situe sur la cloison du radiateur à coté de la batterie. Elle se fixe sur le neg Batterie/cable qui relis le bloc.
Challenger!!!
- VINCENT
- Mopar addict confirmé

- Messages : 1775
- Inscription : 30 avr. 2007, 09:55
- Localisation : AUBENAS
Re: Ground strap
C'est GRATUIT en plusCharger976 a écrit :Pour les manuels tu as: "Mymopar"
Rubrique: "Tools/reference"
Sous rubriques: "Service Manuals", "Parts Manuals", "Wiring/Electrical diagrams"
A télécharger absolument!!
BARRACUDA 1968 F/B 340S
BARRACUDA 1968 HT 170 ci
BARRACUDA 1968 HT 170 ci
- VINCENT
- Mopar addict confirmé

- Messages : 1775
- Inscription : 30 avr. 2007, 09:55
- Localisation : AUBENAS
Re: Ground strap
Je viens de télécharger le service manual, j'ai regardé vite fait les 500 1ere page sur 800, j'ai rien vu.................sur https://www.forebodiesonly.com/forum/ tu devrais poser la question si tu es pointilleux pour le positionnement
BARRACUDA 1968 F/B 340S
BARRACUDA 1968 HT 170 ci
BARRACUDA 1968 HT 170 ci
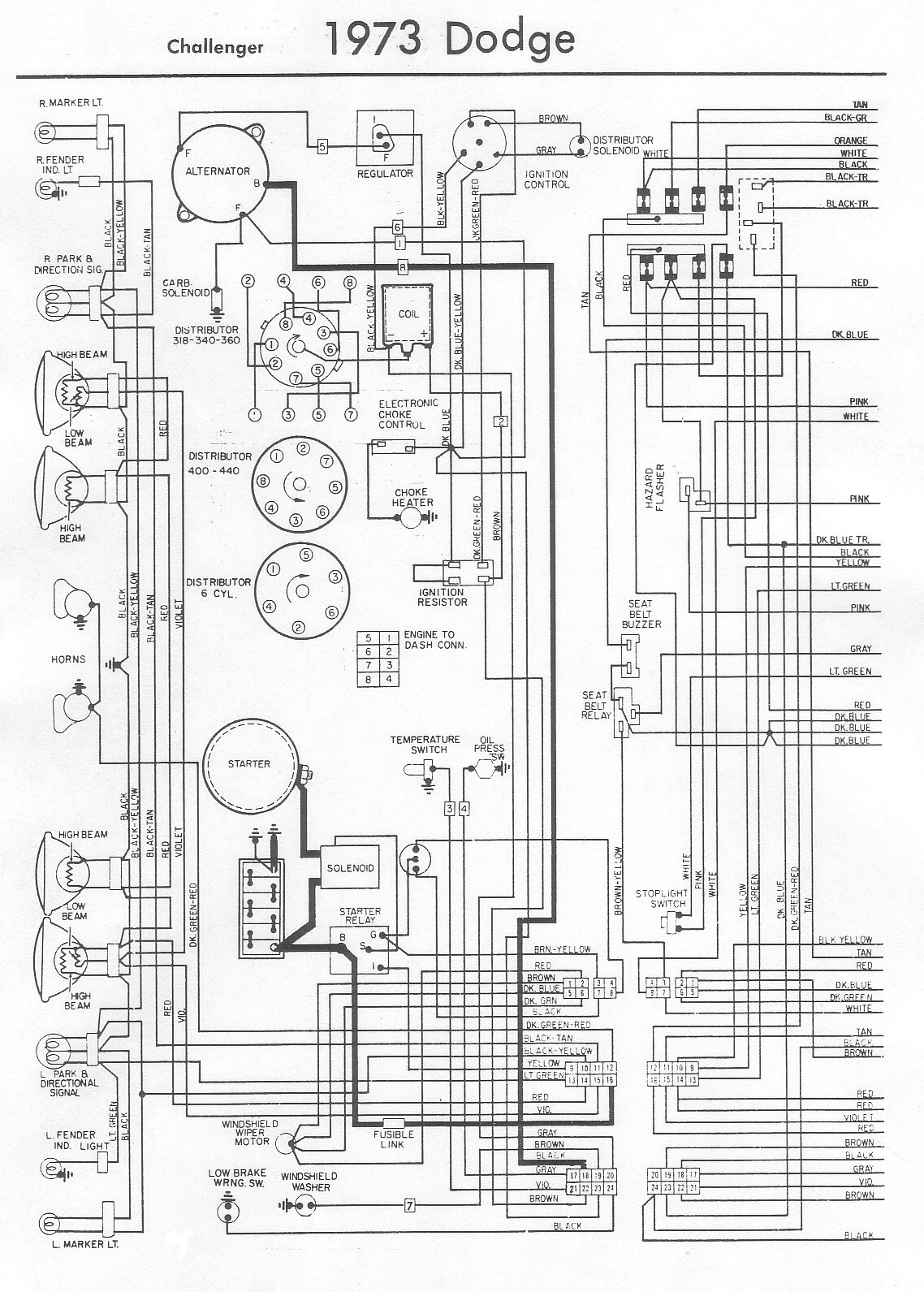
Re: Ground strap
Je vais m'auto citer, mais le schéma confirme ce que je pensais, on voit bien les deux masses partir de la batterie, la grosse vers le block et le ground strap sur la cloison du radia.Desmo a écrit :Sur les challengers, je crois que le ground strap se situe sur la cloison du radiateur à coté de la batterie. Elle se fixe sur le neg Batterie/cable qui relis le bloc.
une rapide recherche sur google le confirme
Challenger!!!
