Mopar owner's club
Le site du club des amateurs de Dodge, Chrysler, Plymouth, DeSoto, Imperial, AMC, Jeep
     
Nous sommes le Dim Oct 19, 2025 12:00 pm

Heures au format UTC + 1 heure




Poster un nouveau sujet Répondre au sujet  [ 9 messages ] 
Auteur Message
MessagePosté: Mer Mar 09, 2016 11:31 am 
Hors ligne
Président
Président
Avatar de l’utilisateur

Enregistré le: Dim Sep 29, 2013 10:02 am
Messages: 7246
Localisation: itinérant actuellement en Nouvelle Calédonie.
salut qui aurait ça c'est pas pour moi vous vous en douté hein, mais on ma posé la question,
donc un schéma d'un allumage elec qui aurait ça au fond d'un tiroirs,? merci à vous :wink:

_________________
Road runner 383 1969


Haut
 Profil  
Répondre en citant le message  
MessagePosté: Mer Mar 09, 2016 1:39 pm 
Hors ligne
Mopar addict confirmé
Mopar addict confirmé
Avatar de l’utilisateur

Enregistré le: Jeu Aoû 06, 2015 11:10 pm
Messages: 1247
Localisation: Maine et Loire (49)
BOZ25 a écrit:
salut qui aurait ça c'est pas pour moi vous vous en douté hein, mais on ma posé la question,
donc un schéma d'un allumage elec qui aurait ça au fond d'un tiroirs,? merci à vous :wink:


J'ai celui de la Dart 68 V8.... :?

_________________
DODGE DART GT HartTop Trip.G M.N 1968 318Ci


Haut
 Profil  
Répondre en citant le message  
MessagePosté: Mer Mar 09, 2016 1:47 pm 
Hors ligne
Président
Président
Avatar de l’utilisateur

Enregistré le: Dim Sep 29, 2013 10:02 am
Messages: 7246
Localisation: itinérant actuellement en Nouvelle Calédonie.
Sly l angevin a écrit:
BOZ25 a écrit:
salut qui aurait ça c'est pas pour moi vous vous en douté hein, mais on ma posé la question,
donc un schéma d'un allumage elec qui aurait ça au fond d'un tiroirs,? merci à vous :wink:


J'ai celui de la Dart 68 V8.... :?

:naughty: slant 6

_________________
Road runner 383 1969


Haut
 Profil  
Répondre en citant le message  
MessagePosté: Mer Mar 09, 2016 4:24 pm 
Hors ligne
Mopar addict confirmé
Mopar addict confirmé
Avatar de l’utilisateur

Enregistré le: Jeu Oct 24, 2013 5:42 pm
Messages: 1656
Localisation: "death" Vallet 44
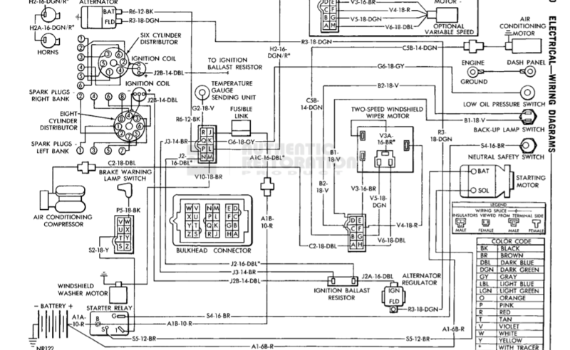
c'est ça qu'il te faut?


Fichiers joints:
allumage slant 6.PNG
allumage slant 6.PNG [ 261.72 Kio | Vu 1948 fois ]
allumage slant 6 1.PNG
allumage slant 6 1.PNG [ 254.13 Kio | Vu 1948 fois ]

_________________
Dodge Charger 68 383ci 4bbl
Haut
 Profil  
Répondre en citant le message  
MessagePosté: Mer Mar 09, 2016 8:14 pm 
Hors ligne
Président
Président
Avatar de l’utilisateur

Enregistré le: Dim Sep 29, 2013 10:02 am
Messages: 7246
Localisation: itinérant actuellement en Nouvelle Calédonie.
bricabroc69 a écrit:
c'est ça qu'il te faut?

en fais c'est pour poser un allumage electronique alors comme j'y comprend rien en electricité auto, mais je file l'info merci

_________________
Road runner 383 1969


Haut
 Profil  
Répondre en citant le message  
MessagePosté: Mer Mar 09, 2016 8:15 pm 
Hors ligne
Mopar warrior
Mopar warrior
Avatar de l’utilisateur

Enregistré le: Mer Avr 25, 2007 8:28 am
Messages: 2501
Localisation: Pau - 64
C'est vrai que la question manque de précision ! Tu cherches le plan d'un allumage électronique "adaptable" ou bien le circuit d'allumage (comme ci-dessus) ?

[edit] je viens de voir la réponse !!!! C'est quoi comme allumage électronique ? Un pertronix, un mopar "orange box" ?

_________________
Phil Courant, Pau (64)
Imperial 1957 Crown convertible / Dodge Monaco wagon 1973 / Mercury 4drHT wagon Voyager 1957
http://www.ch300imp.com/
http://www.amerisud.fr/


Haut
 Profil  
Répondre en citant le message  
MessagePosté: Mer Mar 09, 2016 8:30 pm 
Hors ligne
Président
Président
Avatar de l’utilisateur

Enregistré le: Dim Sep 29, 2013 10:02 am
Messages: 7246
Localisation: itinérant actuellement en Nouvelle Calédonie.
phil64 a écrit:
C'est vrai que la question manque de précision ! Tu cherches le plan d'un allumage électronique "adaptable" ou bien le circuit d'allumage (comme ci-dessus) ?

[edit] je viens de voir la réponse !!!! C'est quoi comme allumage électronique ? Un pertronix, un mopar "orange box" ?


alors bonne question je ne sais pas c'est pas pour moi. pourquoi il y a des différence entre les allumages electroniques c'est pas standards?

_________________
Road runner 383 1969


Haut
 Profil  
Répondre en citant le message  
MessagePosté: Mer Mar 09, 2016 8:45 pm 
Hors ligne
Mopar warrior
Mopar warrior
Avatar de l’utilisateur

Enregistré le: Mer Avr 25, 2007 8:28 am
Messages: 2501
Localisation: Pau - 64
Certains ont 2 fils, d'autres 3 ou 4 ... Il y a pas mal d'allumage électronique, du simple "transistorisé" des années 80 (où tu conserves les vis mais qui n'ont plus qu'un rôle d'interrupteur et donc ne s'usent plus) jusqu'aux Ignitor II ou III de Pertronix où tu peux "tailler" ta courbe d'avance, etc ... Evidemment c'est ni le même prix, ni la même finalité. :D

_________________
Phil Courant, Pau (64)
Imperial 1957 Crown convertible / Dodge Monaco wagon 1973 / Mercury 4drHT wagon Voyager 1957
http://www.ch300imp.com/
http://www.amerisud.fr/


Haut
 Profil  
Répondre en citant le message  
MessagePosté: Mer Mar 09, 2016 9:19 pm 
Hors ligne
Président
Président
Avatar de l’utilisateur

Enregistré le: Dim Sep 29, 2013 10:02 am
Messages: 7246
Localisation: itinérant actuellement en Nouvelle Calédonie.
Bon ben du coup j'attends des news et je reviens vers vous. Merci les gars

_________________
Road runner 383 1969


Haut
 Profil  
Répondre en citant le message  
Afficher les messages postés depuis:  Trier par  
Poster un nouveau sujet Répondre au sujet  [ 9 messages ] 

Heures au format UTC + 1 heure


Qui est en ligne

Utilisateurs parcourant ce forum : Aucun utilisateur enregistré et 30 invités


Vous ne pouvez pas poster de nouveaux sujets
Vous ne pouvez pas répondre aux sujets
Vous ne pouvez pas modifier vos messages
Vous ne pouvez pas supprimer vos messages
Vous ne pouvez pas joindre des fichiers

Rechercher:
Aller à:  
cron
Développé par phpBB® Forum Software © phpBB Group
Traduit par phpBB-fr.com